HOME-Au
HOME-Au
24h
24h
USA
USA
GOP
GOP
Phim Bộ
Phim Bộ
Videoauto
VIDEO-Au
Donation
Donation
News Book
News Book
News 50
News 50
worldautoscroll
WORLD-Au
Breaking
Breaking
 

Go Back   VietBF > World > World News|Tin Thế Giới > World News |Tin Thế Giới 2021-2023


 
Thread Tools
 
 
  #1  
Old  Default NASA phát hiện hàng chục điểm 'siêu phát xạ' khí methane
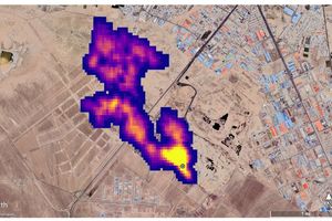
Một công cụ quỹ đạo của NASA phát hiện lượng lớn khí methane, một loại khí gây hiệu ứng nhà kính, trên phạm vi toàn thế giới, theo Reuters.
Ngày 25/10, quang phổ kế hình ảnh EMIT của NASA đã phát hiện hơn 50 điểm "siêu phát xạ" khí methane ở Trung Á, Trung Đông và Tây Nam Mỹ.

Các "điểm nóng" phát khí methane này bao gồm một số điểm đã được biết đến từ trước và một số điểm khác mới được phát hiện, bao gồm các cơ sở dầu khí và các bãi chôn lấp lớn.

Những chùm khí được được phát hiện bao gồm 12 chùm từ cơ sở hạ tầng dầu khí ở Turkmenistan, một số chùm kéo dài hơn 32 km.Các nhà khoa học ước tính các chùm khí ở Turkmenistan phun ra khí methane với tốc độ 50.400 kg/h, ngang với lưu lượng cực đại từ vụ nổ mỏ khí Aliso Canyon năm 2015 gần Los Angeles - vụ nổ được xếp hạng là một trong những vụ giải phóng khí methane lớn nhất trong lịch sử Mỹ.

Hai nhà máy phát thải lớn khác là một mỏ dầu ở New Mexico và một khu liên hợp xử lý chất thải ở Iran, thải ra gần 29.000 kg khí methane mỗi giờ. Giới chức trách tại Phòng Thí nghiệm Sức đẩy Phản lực của NASA cho biết các nhà khoa học đều không biết đến cả hai nhà máy này trước đây.

Ông Andrew Thorpe, nhà nghiên cứu tại Phòng Thí nghiệm Sức đẩy Phản lực của NASA dẫn đầu các nghiên cứu về methane cho biết: “Một số chùm khí (methane) mà EMIT phát hiện là một trong những chùm lớn nhất từng được nhìn thấy, khác với tất cả những thứ chúng tôi từng quan sát từ không gian".
Dịch trang: EnglishEnglish DeutschDeutsch FrançaisFrançais EspañolEspañol ItalianoItaliano PortuguêsPortuguês
NorskNorsk NederlandsNederlands DanskDansk SuomiSuomi PolskiPolski ČeštinaČeština РусскийРусский
日本語日本語 한국어한국어 中文(简体)中文(简体) 中文(繁體)中文(繁體) MagyarMagyar TürkçeTürkçe
العربيةالعربية ไทยไทย LatinaLatina हिन्दीहिन्दी Bahasa IndonesiaBahasa Indonesia Bahasa MelayuBahasa Melayu
VIETBF Hybrid Community Content Hub

HOT NEWS 24h

HOT 3 Days

NEWS 3 Days

HOT 7 Days

NEWS 7 Days

HOME

Breaking News

VietOversea

World News

Business News

Car News

Computer News

Game News

USA News

Mobile News

Music News

Movies News

History

Thơ Ca

Sport News

Stranger Stories

Comedy Stories

Cooking Chat

Nice Pictures

Fashion

School

Travelling

Funny Videos

Canada Tin Hay

USA Tin Hay

VietBF Homepage Autoscroll

VietBF Video Autoscroll Portal

Video Classic Master

iPad News Portal

VietBF iPad Music Portal

Tin nóng nhất 50h qua

Phim Bộ Online

iMusic Pro Max



Hanna
R10 Vô Địch Thiên Hạ
Release: 10-26-2022
Reputation: 58282


Profile:
Join Date: Dec 2006
Posts: 88,250
Last Update: None Rating: None
Attached Thumbnails
Click image for larger version

Name:	0d58433c77719e2fc760.jpg
Views:	0
Size:	17.9 KB
ID:	2129584  
Hanna_is_offline
Thanks: 11
Thanked 3,751 Times in 3,090 Posts
Mentioned: 5 Post(s)
Tagged: 0 Thread(s)
Quoted: 8 Post(s)
Rep Power: 110
Hanna Reputation Uy Tín Level 8
Hanna Reputation Uy Tín Level 8Hanna Reputation Uy Tín Level 8Hanna Reputation Uy Tín Level 8Hanna Reputation Uy Tín Level 8Hanna Reputation Uy Tín Level 8Hanna Reputation Uy Tín Level 8Hanna Reputation Uy Tín Level 8Hanna Reputation Uy Tín Level 8Hanna Reputation Uy Tín Level 8Hanna Reputation Uy Tín Level 8Hanna Reputation Uy Tín Level 8Hanna Reputation Uy Tín Level 8Hanna Reputation Uy Tín Level 8Hanna Reputation Uy Tín Level 8Hanna Reputation Uy Tín Level 8Hanna Reputation Uy Tín Level 8Hanna Reputation Uy Tín Level 8Hanna Reputation Uy Tín Level 8Hanna Reputation Uy Tín Level 8Hanna Reputation Uy Tín Level 8Hanna Reputation Uy Tín Level 8Hanna Reputation Uy Tín Level 8Hanna Reputation Uy Tín Level 8
Dịch trang: EnglishEnglish DeutschDeutsch FrançaisFrançais EspañolEspañol ItalianoItaliano PortuguêsPortuguês
NorskNorsk NederlandsNederlands DanskDansk SuomiSuomi PolskiPolski ČeštinaČeština РусскийРусский
日本語日本語 한국어한국어 中文(简体)中文(简体) 中文(繁體)中文(繁體) MagyarMagyar TürkçeTürkçe
العربيةالعربية ไทยไทย LatinaLatina हिन्दीहिन्दी Bahasa IndonesiaBahasa Indonesia Bahasa MelayuBahasa Melayu
 
User Tag List


Nguyên nhân nhiếp ảnh gia, nhà quay phim Hải Ngoại, VietfaceTV, Thuý Nga Paris By Night vừa qua đời Những chuyện hài hước nhất hôm nay +65 videos Trump gia hạn ngừng bắn, siết chặt thòng lọng kinh tế và tối hậu thư cho Tehran
Bóng ma quyền lực tại Tehran: Lãnh đạo tối cao "mất tích" và ván bài sinh tử của những người ở lại Witkoff, Kushner trở lại, đàm phán Pakistan đổ vỡ, 90% Mỹ và Iran tái chiến Sóng Gió Nghị Trường: Kevin Warsh Và Canh Bạc Quyền Lực Tại Cục Dự Trữ Liên Bang Mỹ
Những chuyện hài hước nhất hôm nay +videos Đàm phán Hòa bình Mỹ - Iran tại Pakistan: Cuộc đấu trí trên bờ vực chiến tranh và vai trò của "Cánh tay phải" Steve Witkoff Trump và ván bài cân não với Iran tại Islamabad
Iran bên bờ sụp đổ hay “đòn gió chiến lược”? 77 vạn quân tan rã, Mỹ siết vòng vây và cuộc mặc cả sinh tử tại Hormuz Vietnam Airlines huỷ hàng loạt đường bay do giá xăng Jet A1 lên cao ngất ngưỡng 5 Ngày Định Mệnh: Mỹ - Iran Trên Bờ Hòa Bình Hay Bão Lửa?
Nước Mỹ tắc nghẽn trên bầu trời: TSA kiệt sức, ICE tràn vào phi trường, thế bế tắc ngân sách DHS càng thêm rối ren Viện Bảo Tàng VNCH sắp hoàn thành tại Úc – Hành trình từ sóng gió đến niềm tự hào dân tộc 100 vạn quân thề quyết tử, ông Trump dọa ‘xóa sổ’ Iran sau 48h
Trump hoãn thượng đỉnh với Tập Cận Bình: Mỹ sa lầy vì Iran, Bắc Kinh ung dung chờ thời lật thế cờ Mỹ vừa đánh Iran vừa phải “mở van” dầu cho Iran bán: Đòn chiến tranh phản tác dụng, ông Trump mắc kẹt giữa lửa đạn và giá xăng Siêu tàu sân bay 13 tỷ USD bốc cháy: Tai nạn hay sự thật bị che giấu giữa chiến tranh Trung Đông?
Tướng Esmail Qaani: Nội gián hay ‘thần may mắn’? Chuyện Qaani rời họp đúng phút chót khiến Iran dậy sóng +video “Hột Nhơn Cuộc Tình”: Netizen đẩy thuyền Barron Trump – Kim Ju Ae, nghe vừa lãng mạn vừa… ớn lạnh! UAE chặn tên lửa và drone dày đặc: 3 người chết, 68 bị thương; Israel đánh 70 kho vũ khí Hezbollah
Trump nói Mỹ ‘đang vượt tiến độ’ trong chiến tranh Iran: ‘4–5 tuần chỉ là dự kiến, cần bao lâu cũng làm Trump tuyên bố Mỹ đang ‘đánh Iran tơi tả’, nhưng cảnh báo: ‘Đợt tấn công lớn nhất vẫn chưa bắt đầu Chiến tranh Mỹ–Iran leo thang: 18 lính Mỹ bị thương nặng, Israel dọa đánh hạ tầng Lebanon, vùng Vịnh rối loạn vì đạn lạc
Chiến dịch ‘Epic Fury’, Tóm tắt tình hình mới nhất Đêm Lửa Tehran: Đòn Đánh Mỹ–Israel, Cái Chết Của Khamenei Và Cơn Địa Chấn Hormuz Bão lửa Trung Đông lan rộng: Iran tuyên bố ‘không đàm phán’, Gulf rung chuyển vì nổ lớn, và cú ‘bắn nhầm’ làm rơi 3 tiêm kích Mỹ tại Kuwait

 

iPad Videos Portal Autoscroll

VietBF Music Portal Autoscroll

iPad News Portal Autoscroll

VietBF Homepage Autoscroll

VietBF Video Autoscroll Portal

USA News Autoscroll Portall

VietBF WORLD Autoscroll Portal

Video Classic Master Page

Super Widescreen

iPad World Portal Autoscroll

iPad USA Portal Autoscroll

Phim Bộ Online
Lên đầu Xuống dưới Lên 3000px Xuống 3000px

Tin nóng nhất 24h qua

Tin nóng nhất 3 ngày qua

Tin nóng nhất 7 ngày qua

Tin nóng nhất 30 ngày qua

Albums

Total Videos Online

Tranh luận sôi nổi nhất 7 ngày qua

Tranh luận sôi nổi nhất 14 ngày qua

Tranh luận sôi nổi nhất 30 ngày qua

10.000 Tin mới nhất

Tin tức Hoa Kỳ

Tin tức Công nghệ
Lên đầu Xuống dưới Lên 3000px Xuống 3000px

Duo Series Movies Portal

Duo Music Portal

Phim Bộ

Tỷ Giá

Thời Tiết

Tin Nóng Nhất 50h

Super News

School Cooking Traveling Portal

Enter Portal

Series Shows and Movies Online

Home Classic Master Page

Donation Ủng hộ $3 cho VietBF
Lên đầu Xuống dưới Lên 3000px Xuống 3000px
Diễn Đàn Người Việt Hải Ngoại. Tự do ngôn luận, an toàn và uy tín. Vì một tương lai tươi đẹp cho các thế hệ Việt Nam hãy ghé thăm chúng tôi, hãy tâm sự với chúng tôi mỗi ngày, mỗi giờ và mỗi giây phút có thể. VietBF.Com Xin cám ơn các bạn, chúc tất cả các bạn vui vẻ và gặp nhiều may mắn.
Welcome to Vietnamese American Community, Vietnamese European, Canadian, Australian Forum, Vietnamese Overseas Forum. Freedom of speech, safety and prestige. For a beautiful future for Vietnamese generations, please visit us, talk to us every day, every hour and every moment possible. VietBF.Com Thank you all and good luck.

Lên đầu Xuống dưới Lên 3000px Xuống 3000px

All times are GMT. The time now is 10:16.
VietBF - Vietnamese Best Forum Copyright ©2005 - 2026
User Alert System provided by Advanced User Tagging (Pro) - vBulletin Mods & Addons Copyright © 2026 DragonByte Technologies Ltd.
Log Out Unregistered

Page generated in 0.11020 seconds with 13 queries